
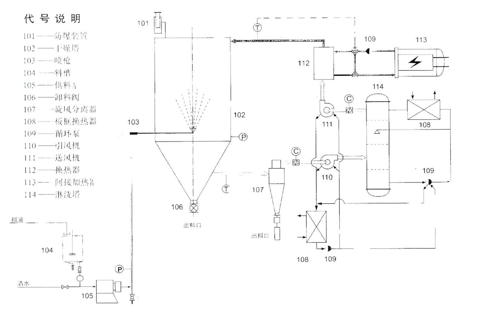
Features:
● Dry medium is inert gas, the material containing organic solvent. Medium oxygen control, so that the physical and chemical properties of materials more stable, more excellent quality.
● far infrared heating efficiency, indirect liquid heat lag effect is small, good stability.
● solvent recovery safe and reliable, eliminating the risk of burning and explosion.
● program software, PLC operation control, Technological process diagram dynamic display, TV monitoring material atomization status.
● classic and practical means of control, process parameters to be arbitrary. Perfect, complete alarm device, to ensure that equipment running peace of mind.
● The system uses inert gas as a circulating gas, with the protection of dry materials, media re-use and so on.
Applications:
This series spray drying machine is mainly used in the raw materials containing volatile materials, or in the process can not be in contact with oxygen raw materials or flammable and explosive materials and drying process will produce odor, gas, dry items.
Technological process:
